Marantz 2015, lite ljud i ena kanalen.

Diskussion om äldre men fortfarande intressant HIFI hålls här.

Moderator: Redaktörer

Brytnardz
 
Inlägg: 50
Blev medlem: 2008-01-02

Marantz 2015, lite ljud i ena kanalen.

Inläggav Brytnardz » 2012-05-27 19:37

Hej

Jag köpte idag en Marantz 2015, fin liten receiver som skulle passa bra i bokhyllan. Ända problemet är att högra kanalen är väldigt svag. Jag har kört det vanliga med antioxideringsspray, kollat säkringar och vridigt på alla rattar samt testat olika anslutningsmöjligheter så som aux, tape och radio. Men problemet kvarstår.

Eftersom det i alla fall kommer ljud ur kanalen tänker jag att någonstans har det bildats resistans(dålig kontakt?) som dämpar signalen eller så är något kass i för- eller slutsteg.

Hur går man tillväga för att lättast hitta problemet? Jag funderade också om man kan ersätta slutstegsdelen (om nu den är sönder) med ett klass-D-steg, typ amp9 från 41hz. Dvs är för och slutsteg lätta att separera?

mvh/Anders

Användarvisningsbild
AlNiCo
 
Inlägg: 874
Blev medlem: 2009-09-13

Inläggav AlNiCo » 2012-05-27 20:24

De är lätta att separera. Det är fyra sladdar som går in i slutstegsdelen (ett fyrkantigt kretskort i mitten) på den mittersta sidan, alltså sidan som är närmast fronten/skalan/lamporna, etc) och jag vill minnas att två av dem är höger/vänster kanal. Tror t o m att de är gula och blåa.

Felet är vanligt och brukar vara enkelt fixat. Låter som dålig kontakt någonstans, t ex att en sladd lossnat eller att en lödning är sprucken. Är ljudet så pass svagt att det i princip inte påverkas av volymkontrollen alls?

Brytnardz
 
Inlägg: 50
Blev medlem: 2008-01-02

Inläggav Brytnardz » 2012-05-27 20:36

Tack för svar :D

Perfekt! då finns det hopp!

Jodå, när jag vrider på volymen blir ljudet starkare. Vid max påslag går det att lyssna het ok, typ frukostslyssning. Kanske är ljudet lite basfattigt? Men när man skjuter över balansreglaget förstår man hur starkt det egentligen skall låta, säg att det är 10-12dB starkare i vänster kanal, mellan tummen och pekfingret.

Användarvisningsbild
rampitsch
 
Inlägg: 549
Blev medlem: 2011-02-05
Ort: Västerhaninge (Stockholm)

Inläggav rampitsch » 2012-05-27 20:53

Trevlig liten sak det där :)

Det jag skulle göra är att detta mig på HiFi-engine, ladda hem reparationsmanualen och sedan justera in taxin till slut-trissorna. Strömmen ändras lätt via en vrid-pott, men av den anledningen kan också gainen ändras efter en 30 år.

Lycka till!
//Rampitsch

Användarvisningsbild
leffe
 
Inlägg: 498
Blev medlem: 2009-01-31
Ort: fjollträsk

Inläggav leffe » 2012-05-27 22:34

Jag antar att du provat att joddla lite med tapemonitorknappen, som ofta ställer till liknande problem

Brytnardz
 
Inlägg: 50
Blev medlem: 2008-01-02

Inläggav Brytnardz » 2012-05-27 23:05

Med taxin menar du då dessa?
Bild
Bild
Jag har i alla fall rattat in rätt värde men inget hände. De var förövrigt rätt lika men båda hade högre värde än 7.5mV.

Jag sprayade tape monitor. Ingen förändring :( Får snart köpa ny burk.

Användarvisningsbild
Flint
Rör om i grytan!
 
Inlägg: 20456
Blev medlem: 2004-07-11

Inläggav Flint » 2012-05-27 23:09

Gör som leffe säger motionera brytare och switchar rejält och håll istället igen med spräjen.

Användarvisningsbild
rampitsch
 
Inlägg: 549
Blev medlem: 2011-02-05
Ort: Västerhaninge (Stockholm)

Inläggav rampitsch » 2012-05-28 05:09

Ja, precis dem. När du ändå är igång, kolla också att du inte får ut DC till högtalarna.

Nästa steg kan vara att byta högtalar-reläerna.



Brytnardz skrev:Med taxin menar du då dessa?
Bild

Jag har i alla fall rattat in rätt värde men inget hände. De var förövrigt rätt lika men båda hade högre värde än 7.5mV.

Jag sprayade tape monitor. Ingen förändring :( Får snart köpa ny burk.

Användarvisningsbild
AlNiCo
 
Inlägg: 874
Blev medlem: 2009-09-13

Inläggav AlNiCo » 2012-05-28 07:55

Nu när vi ändå har bilden framme så är det J604 och J601 som är ingångspunkterna på slutsteget. Klipp av och löd rca-kontakter på dessa sladdar och du är redo. Deras jordpunkter är de två kontakter som sitter där mellan - 603 och 602. Fast i princip kan du ta jord vart som helst.

Dc på utgångarna kan i princip inte finnas på denna modell. De två stora gråa kopplingskondensatorerna (C629, C630 - 2200uF/35V) förhindrar detta. Finns inga relän här inte.

Användarvisningsbild
rampitsch
 
Inlägg: 549
Blev medlem: 2011-02-05
Ort: Västerhaninge (Stockholm)

Inläggav rampitsch » 2012-05-28 09:20

Ah, då är det jag som är dåligt påläst. Vet att storesyster till denna har det (2220 och 2225).

AlNiCo skrev:Nu när vi ändå har bilden framme så är det J604 och J601 som är ingångspunkterna på slutsteget. Klipp av och löd rca-kontakter på dessa sladdar och du är redo. Deras jordpunkter är de två kontakter som sitter där mellan - 603 och 602. Fast i princip kan du ta jord vart som helst.

Dc på utgångarna kan i princip inte finnas på denna modell. De två stora gråa kopplingskondensatorerna (C629, C630 - 2200uF/35V) förhindrar detta. Finns inga relän här inte.

Brytnardz
 
Inlägg: 50
Blev medlem: 2008-01-02

Inläggav Brytnardz » 2012-05-28 09:43

Tack för all hjälp!

Nu har jag motionerat alla knappar och rattar och i synnerhet tapemonitor. Men utan resultat.

Var sitter högtalar-reläerna?

Om man kopplar in signalen direkt på J604 och J601 borde man kunna isolera problemet till försteg eller slutsteg? Jag testar...

Här är de två försteg/signalkorten
Bild
Bild

Brytnardz
 
Inlägg: 50
Blev medlem: 2008-01-02

Inläggav Brytnardz » 2012-05-28 10:16

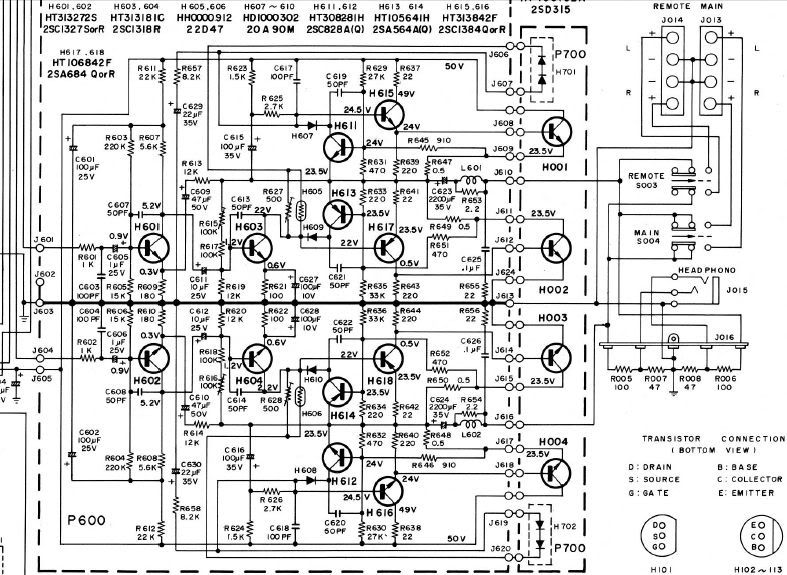
Nu är rca-kontakter ditlödda direkt på kortet men fortfarande samma problem. Kan man nu dra slutsatsen att problemet ligger i slusteget?

Schema över slutsteg och högtalarkontaker. Det gör ingen skillnad att byta mellan main och remote. Jag har prövat.
Bild

Brytnardz
 
Inlägg: 50
Blev medlem: 2008-01-02

Inläggav Brytnardz » 2012-05-28 11:34

Efter att ha kopplat in en externförstärkare slår jag nu fast att problemet ligger i slutsteget och inte i några knappar eller tonkontroller.

Frågan är nu om man ska bemöda sig med att laga steget eller sätta dit ett nytt? Tanken att montera dit en t-amp och trimma receivern med några extra watt är ganska frestande. Det gamla steget surrar lite också.

Vad är det för ström och spänning som transformatorn ger egentligen? Vore ju enklast att hitta någon amp som passar till den?

Jag har verkligen börjat gilla den här lilla recevern!

Användarvisningsbild
rampitsch
 
Inlägg: 549
Blev medlem: 2011-02-05
Ort: Västerhaninge (Stockholm)

Inläggav rampitsch » 2012-05-28 11:48

Skönt att felet är inringat!

Om jag får vara lite "gammal sur gubbe" så skulle jag föreslå att om du inte vill fortsätta felsöka, så kan du göra som på dem större modellerna, att dra ut tåtarna från försteget och från slutsteget och sätta RCA-kontakter i panelen på baksidan. Så kan du koppla in en T-amp på dem utgångarna sen.

Om du vill fortsätta att felsöka kan ett tips vara att byta plats på sluttrissorna. Flyttar sig felet då vet du att det är en dålig slut-trissa.
Annars kan jag varmt rekommendera att göra en re-cap, dvs byta alla elektrolyt-kondensatorer i slutstegsdelen. Man kan gissa att det är något av dessa två fel.
Och i själva slutstegsdelen är det inte många elyter.

//Rampitsch

Brytnardz
 
Inlägg: 50
Blev medlem: 2008-01-02

Inläggav Brytnardz » 2012-05-28 12:06

Ok, jag förstår och visst håller jag med om att det är synd att "förstöra" en fin gammal apparat. Men jag är inte sugen på att ha fler burkar runtomkring receivern. Det fina är ju att den är så liten och kompakt.

Men vad säger du om att gå halvvägs? Tittar man på innanmätet i 2015:an känns det som en modden är möjlig att göra reversibel så att man sparar alla gamla delar tills man vill återställa till orginalskick igen.

Användarvisningsbild
AlNiCo
 
Inlägg: 874
Blev medlem: 2009-09-13

Inläggav AlNiCo » 2012-05-28 12:30

Brytnardz skrev:Vad är det för ström och spänning som transformatorn ger egentligen? Vore ju enklast att hitta någon amp som passar till den?

Ganska hög spänning. Hela 50 volt, och dessutom "single rail", alltså inte +/- som de flesta förstärkare har. Inte mycket som passar in dit. Enklast är att koppla in en extern t-amp eller annat slutsteg, som har egen strömkälla.

Användarvisningsbild
rampitsch
 
Inlägg: 549
Blev medlem: 2011-02-05
Ort: Västerhaninge (Stockholm)

Inläggav rampitsch » 2012-05-28 12:58

Ja, förstår dig till fullo.
Och att göra det hela reversibelt är helt klart att föredra, enligt mitt synsätt.

Dock enligt AlNiCo´s inlägg ovan så lär det då också behövas en transformator till T-ampen. De är å andra sidan inte speciellt groteskt stora...


Brytnardz skrev:Ok, jag förstår och visst håller jag med om att det är synd att "förstöra" en fin gammal apparat. Men jag är inte sugen på att ha fler burkar runtomkring receivern. Det fina är ju att den är så liten och kompakt.

Men vad säger du om att gå halvvägs? Tittar man på innanmätet i 2015:an känns det som en modden är möjlig att göra reversibel så att man sparar alla gamla delar tills man vill återställa till orginalskick igen.

Brytnardz
 
Inlägg: 50
Blev medlem: 2008-01-02

Inläggav Brytnardz » 2012-05-28 13:04

På det viset, då kanske det blir lite knöligt. Men jag har faktiskt en förstärkare som heter AMP11-HV från 41hz. Den har jag för mig skall klara spänning upp till 54V. Dock har jag bara en och det är en mono förstärkare.

Nja, jag tror jag fortsätter att felsöka och laga originalet. Är det någon som vet var man får tag på lampor till 2015:an?

Mvh/Anders

Användarvisningsbild
rampitsch
 
Inlägg: 549
Blev medlem: 2011-02-05
Ort: Västerhaninge (Stockholm)

Inläggav rampitsch » 2012-05-28 13:14

Ja, att byta slutstegsdelen blir nog lite meck, helt klart.

Lampor finns att köpa Elfa om du vill behålla vanliga glödisar, annars kan man göra egna LED-ersättare.


Återgå till Vintage-hifi


Vilka är online

Användare som besöker denna kategori: Inga registrerade användare och 14 gäster