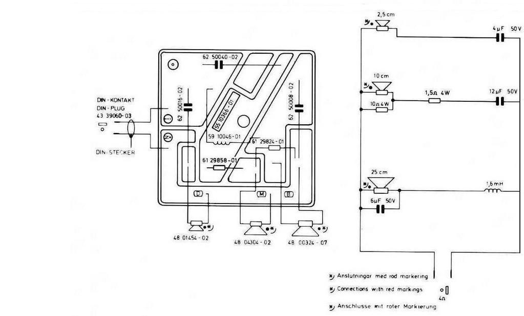
Hej, jag håller på att renovera ett par Luxor 8071 transmissionline och skulle behöva bilder eller schema på filtrets konstruktion, jag har förstått att filtret såg lite olika ut beroende på årsmodell, att det fanns två versioner på högtalaren, 80w resp. 100w
Det filter jag har saknar ett motstånd på 1,5 ohm 4 watt, jämfört med det enda filterschema jag hittat, det finns hål borrade i kortet men jag har förstått att det inte behöver vara så att där har suttit något, att kortet kan ha varit av samma konstruktion som det tidigare men att ny layout kan ha använts, reviderats/förändrats.
Jag söker helt enkelt klarhet i frågan. Mina 8071 är specade till 80 w och bör därför vara äldre än 100 watts varianten?
Jag har sett en äldre tråd på faktiskt där det funnits bildlänkar på filter men de är försvunna sedan länge.
