Moderator: Redaktörer
ljungberg_Sthlm skrev:Har kommit över ett par Luxor 8071 för en struntsumma som jag tänkte renovera upp.
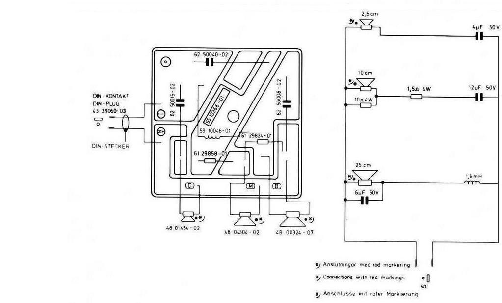
Har några frågor om dessa. Har någon här ett schema över delningsfiltret? Tänkte fräscha upp samtliga komponenter.
Likaså tips på vad det är för element i dessa. Kommer behöva kanta om basarna, så det får hifi-kit ordna.
Finns det annars någon eller några uppgraderingar som rekommenderas likt man kan göra på Carlssonhögtalarna?
Annars verkar det vara en trevlig vintagehögtalare.
//J


ljungberg_Sthlm skrev:Kommer att bygga nya filter av Jantzen komponenter.
/J
Maccis skrev:Skum-kanter:
http://www.ebay.com/itm/2-pcs-10-in-bra ... 3f19201f59
Enl. denna tråd:
viewtopic.php?f=19&t=60097
DrBoar skrev:Att bara dela diskanter som har högt Q värde med bara en kondensator är att be om problem
[ Bild ]
700 Hz till 1500 Hz dämpas signalen inte 12-18 dB snarast 3 dB, det låter inte bra...
De översta två strecken är samma dato som kurvan ovan men normaliserad till den svarta kurvan (som då blir ett rakt streck)
Om man vill envisas med ett 6 dB oktav filter så sätt ett 8 ohms motstånd parallelt med diskantelmentet och dela hela rasket som en 4 ohms diskant. Då kommer kondensatorn fungera bättre i att skära runt resonansfrekvensen kolla brandgula kurvan med en 10 ohms resistor.
[ Bild ]
Fjonkalicious skrev:ljungberg_Sthlm skrev:Kommer att bygga nya filter av Jantzen komponenter.
/J
Ingen mening att lägga så dyra komponenter på dessa högtalare/filter. Ta vanliga komponenter och lyssna först. Jag diggar 8071, men tycker att mellanreg och diskant lämnar ganska mycket att önska. Kanske beror det på filtret, men ändå.
Nattlorden skrev:Ta upp upp elementet/talspolen ur gapet och se hur det ser ut...med riktig tur är det bara något skit som åkt ned och skrapar. Kanske inte hög sannolikhet, men någon måste ju ha tur? Är de ändå på skotlistan så spelar ju extrakontrollen ingen roll....
ljungberg_Sthlm skrev:Nattlorden skrev:Ta upp upp elementet/talspolen ur gapet och se hur det ser ut...med riktig tur är det bara något skit som åkt ned och skrapar. Kanske inte hög sannolikhet, men någon måste ju ha tur? Är de ändå på skotlistan så spelar ju extrakontrollen ingen roll....
Så sant, får kika på det imorgon när man är på kontoret. Synd annars då själva membranen var fina. Men någon gång kanske man kan ha tur så värt att iallafall prova.
ljungberg_Sthlm skrev:Nattlorden skrev:Ta upp upp elementet/talspolen ur gapet och se hur det ser ut...med riktig tur är det bara något skit som åkt ned och skrapar. Kanske inte hög sannolikhet, men någon måste ju ha tur? Är de ändå på skotlistan så spelar ju extrakontrollen ingen roll....
Så sant, får kika på det imorgon när man är på kontoret. Synd annars då själva membranen var fina. Men någon gång kanske man kan ha tur så värt att iallafall prova.
Perfector skrev:ljungberg_Sthlm skrev:Nattlorden skrev:Ta upp upp elementet/talspolen ur gapet och se hur det ser ut...med riktig tur är det bara något skit som åkt ned och skrapar. Kanske inte hög sannolikhet, men någon måste ju ha tur? Är de ändå på skotlistan så spelar ju extrakontrollen ingen roll....
Tack för tipset. Nya ersättningselement kostar 550 kr/st men vore såklart roligast med original.
Så sant, får kika på det imorgon när man är på kontoret. Synd annars då själva membranen var fina. Men någon gång kanske man kan ha tur så värt att iallafall prova.
Kolla Tradera om det finns några element urtagna ur andra 10" byggen från Luxor.
Det är samma element och passar som handsken
Perfector skrev:http://www.blocket.se/goteborg/Thorens_TD145__Luxman__Harman_Kardon__Luxor_65082502.htm?ca=11&w=3
Saxat ur annonsen
Luxor 6021
Mycket trevliga och snygga högtalare.
De låter fint och har nyrenoverade basar (Luxors egna basar på 10").
Dock är det några märken på lådorna. Helhetsintrycket är ändå att de är i bra skick, och det är inget som påverkar ljudet
Pris: 900:-
Då får du samtliga element och även filtret som sitter i 8071'an
Det är bara lådan som skiljer sig åt och ljudledningen är överlägset bäst.
ljungberg_Sthlm skrev:Perfector skrev:http://www.blocket.se/goteborg/Thorens_TD145__Luxman__Harman_Kardon__Luxor_65082502.htm?ca=11&w=3
Saxat ur annonsen
Luxor 6021
Mycket trevliga och snygga högtalare.
De låter fint och har nyrenoverade basar (Luxors egna basar på 10").
Dock är det några märken på lådorna. Helhetsintrycket är ändå att de är i bra skick, och det är inget som påverkar ljudet
Pris: 900:-
Då får du samtliga element och även filtret som sitter i 8071'an
Det är bara lådan som skiljer sig åt och ljudledningen är överlägset bäst.
Tackar, här kan man "faktiskt" lite på hjälptack.
ljungberg_Sthlm skrev:Har skummat på filterna nu och ersatt samtliga kondensatorer mot nya. En fungering jag har, är det dumt att plocka bort tonkontrollerna?
Användare som besöker denna kategori: Inga registrerade användare och 9 gäster