Moderator: Redaktörer

Reservdelarna skrev:Ja då har man sålt Yamahan RX-A 1020 och Acurusen som drev basarna, köpte en Musical Fidelity M5si.
Måste bara säga att det är skillnad på på grejorna, vilken pondus, attack, dynamik, och som tidningarna skriver det är tyst när det ska vara tyst o musik då det ska vara musik..
Nu är det bara att leta nåt att driva basarna med, finns ju ingen sub ut eller nån som helst justering på förstärkaren, men pre out finns och den kan användas till exempelvis Hypex DS 4 eller nåt liknande.
Är den nån som har provat Hypex DS 4 eller DS 8, eller rekommenderar nåt annat.
HK430 skrev:Förstärkare är som att irra runt i en djungel och leta ett träd att klättra i, de flesta duger.
Först måste du definera bättre, subjektivt bättre eller mindre chans att detektera i f/e test bättre?
För att veta vad som är subjektivt bäst måste man ju prova och då finns nog 0 samband mellan pris och "prestanda".
F/e bäst finns det ju svar på, denon 2105, nad 208, ha amp17 exempelvis. Olika märken med olika priser, där finns inte heller något riktigt samband mellan pris och prestanda.
Min egen åsikt är att man bör ta reda på hur mycket effekt man behöver, köp sedan något som kommer i snygga lådor. Skillnaderna är i mitt tycke för små för att ha mycket huvudbry över. Själv köpte jag ett par steg med cirkus 150w bryggat och använder till mina ino.
Kan inte uttala mig om ljudet men blir iaf glad varenda gång jag ser på dom![]()
[ Bild ]


lajson skrev:Hej Roger och Emanuel, ni har observerat alldeles rätt, trafosarna är utbytta mot 2ggr 230VA vilka matar 2X2st 30V till förstärkaren. dem gamla gav 130VA/trafo så det blev lite kräm över med nya trafosar. jag har också om-lött alla lödpunkter på kortet samt förstärkt alla huvudström lederna och bryggor med ren koppar. Sluttransistorer fick också ny kylpasta men för övrigt har jag lämnat allt i original skick. Nu till fläkten, den skulle inte nödvändigtvis vara där men jag har skruvat upp bias pottarna en aning så att slut transistorerna arbetar något hetare så fläkten ( som snurrar långsam ) ser till att dem får lite extra kylning. Slutsteget fick jag billigt och då tänkte jag biffa upp den en aning och se vad jag kunde få ut. Resultatet blev faktiskt överraskande bra och den lilla Roteln driver mina små hyl-högtalarna med finnes och bravur. Bygget är inte det snyggaste men jag är inte helt färdig med modifieringarna och jag ska byta signal kontakter samt högtalare kontakten till något finare.
Jag vet att detta kanske hör inte till det fina hi-fi hörnan men dock är det lite kul![]()
Just nu avnjuter jag randy Crawford- Live från Spotify digitalt från Logitech Squeezebox och för mig det låter helt underbart![]()

RogerGustavsson skrev:På vilket sätt då? Harman Kardon Citation 12 nedan.
jonaz81a skrev:Eftersom tråden verkar handla om dubbel förstärkning så använder jag den. Inlägget blir lite osammanhängande och känns inte riktigt värd en egen tråd.
Jag har nyligen skaffat en Technics SU-V90D förstärkare speccad till 100W vid 8ohm och 125W vid 4ohm.
Enligt en mätning (från en review) klipper SU-V90D vid 128W 8ohm och 175W 4ohm kontinuerlig effekt. Med dynamiskt material klipper inte förstärkaren förrens vid 150W vid 8ohm och 242W vid 4 ohm. Disten är väldigt låg hela vägen upp till klippningsgränsen vid både 8ohm och 4ohm.
Förstärkaren i fråga använder ett enda par av Toshiba 2SA1302 och 2SC3281 transistorer för varje kanal. Hur är detta ens möjligt? Troligtvis på grund av den höga matningsspänningen (+-64V).
När man läser om projekt som använder sig av Toshiba 2SA1302/2SC3281 så verkar man få ut betydligt mindre effekt på grund av att man inte vågar använda så hög matningspänning. Runt 80W vid 8 ohms last verkar vara vad folk tycker är rimligt att plocka ur dessa transistorer, lägre om 4ohms last ska kunna drivas säkert.
Nu efter mycket om och men så kommer vi till den egentliga frågan.
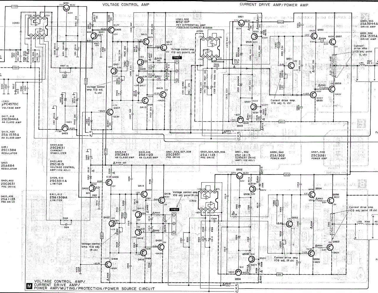
Är det Technics "class AA"-konstruktion som möjliggör den höga matningsspänningen som i sin tur möjliggör effektuttaget? (Klass A "voltage control amp" + klass B "current drive amp" enligt bifogad bild som visar en förenkling av en "class AA"-krets)
Bild snodd från Internet.
Jag bifogar också en bild som visar hur det faktiskt är kopplat i Technics SU-V90D.
Klippt ur servicemanualen för Technics SU-V90D.
Nå, vad får denna skapelse att ticka? Sänker "class-AA"-kopplingen inte bara övergångsdisten utan möjliggör den också högre effektuttag?
Om inte vad är det som gör att vissa tillverkare kan krama ur så mycket effekt utan att transistorer avverkas på löpande band?
lajson skrev:
Jag är inte höjdare på elektronik men Toshiba 2SA1302/2SC3281 är speccade upp till 200v och 15A och har en effekt på 100W (125W) enligt denna pdf , http://www.cadaudio.dk/2sa1302.pdf
Den borde klara av 64V matningspänning med bravur/kanal eller har jag fel?
Flint skrev:Nej, Technics "Klass AA" är inget undermedel för att lyckas ta ut mer effekt ur sluttrissorna än vad någon annan kan. Klass AA är ren makrknadsföringsmumbojumbo. Marknadsförarna på Technics Japan insåg att Klass A lät häftigt som säljargument så dom tänkte till. "Drivsteget går ju i alla fall i Klass A så vi ljuger ju inte helt om vi kallar våra standard AB-steg för klass A-prylar". För att bättra på det ytterligare drog dom till med ett dubbel A (AA) när dom ändå var igång. Ett A för vardera kanalen i ett stereosteg, alltså två totalt. Detta enligt en teknisk representant (troligen chefsideolog) för Technics/Panasonic Sverige 1987.
jonaz81a skrev:lajson skrev:
Jag är inte höjdare på elektronik men Toshiba 2SA1302/2SC3281 är speccade upp till 200v och 15A och har en effekt på 100W (125W) enligt denna pdf , http://www.cadaudio.dk/2sa1302.pdf
Den borde klara av 64V matningspänning med bravur/kanal eller har jag fel?
Jag har två par extra av dessa transistorer som jag eventuellt tänkte använda till ett projekt och jag har också läst vad du just läste och tänkt vad du just tänkte.
Sen började jag söka efter DIY-projekt som använde dessa transistorer och det var då jag såg att användare på diyaudio.com inte rekommenderade att plocka ur särskilt mycket effekt ur dessa, särskilt inte om 4 ohms last ska drivas.
Jag hoppas att någon vet hur det egentligen ligger till eftersom jag inte vill riskera att ha sönder transistorerna då de är mer eller mindre är tillverkade av unobtanium, fakes och kopior finns det dock gott om. Det kan vara så att folk på diyaudio.com bara inte vill att någon ska riskera att ha sönder sällsynta trissor.
Det kanske endå är lika bra att jag sparar trissorna för att ha som reserv om något skulle hända med SU-V90D förstärkaren.
lajson skrev:jonaz81a skrev:
Jag har två par extra av dessa transistorer som jag eventuellt tänkte använda till ett projekt och jag har också läst vad du just läste och tänkt vad du just tänkte.
Sen började jag söka efter DIY-projekt som använde dessa transistorer och det var då jag såg att användare på diyaudio.com inte rekommenderade att plocka ur särskilt mycket effekt ur dessa, särskilt inte om 4 ohms last ska drivas.
Jag hoppas att någon vet hur det egentligen ligger till eftersom jag inte vill riskera att ha sönder transistorerna då de är mer eller mindre är tillverkade av unobtanium, fakes och kopior finns det dock gott om. Det kan vara så att folk på diyaudio.com bara inte vill att någon ska riskera att ha sönder sällsynta trissor.
Det kanske endå är lika bra att jag sparar trissorna för att ha som reserv om något skulle hända med SU-V90D förstärkaren.
Är du Dr Wobble på diyaudio? bara undrar för jag såg och läste din inlägg där. du kan kanske köpa till andra likvärdiga trissor för din projekt, det finns en websida där snubben säljer beggade slut-trissor för 35US dollar för 5 complement par, http://www.ampslab.com/components_power.htm
Nästan alla hans trissor är speccade som dina toshiba så dem borde funka fint
Jag beställde därifrån och fick trissorna inom en vecka
Flint skrev:jonaz81a
Jag berättade bara vad "tekniksnillet" berättade på föreläsningen. Och inte tror jag att Technics har lägre ÖD än de flesta andra märken. Det återstår i så fall att bevisa.
jonaz81a skrev:lajson skrev:jonaz81a skrev:
Jag har två par extra av dessa transistorer som jag eventuellt tänkte använda till ett projekt och jag har också läst vad du just läste och tänkt vad du just tänkte.
Jag är inte Dr Wobble, jag är registerad på diyaudio men har inte skapat så många inlägg.
Att köpa andra mer eller mindre likvärdiga trissor är nog en bra ide. Jag har en lämplig trasformator över vilket är den främsta anledningen till att jag letar efter ett lämpligt DIY-projekt snarare än att jag faktiskt behöver ett klent slutsteg.
lajson skrev:
Ok, då var det en annan som undrade samma sak som du där, du kan kanske ögla genom tråden ifall du hittar nåt nyttigt för dig![]()
http://www.diyaudio.com/forums/solid-st ... t-amp.html
jonaz81a skrev:lajson skrev:
Ok, då var det en annan som undrade samma sak som du där, du kan kanske ögla genom tråden ifall du hittar nåt nyttigt för dig![]()
http://www.diyaudio.com/forums/solid-st ... t-amp.html
Det var en av de trådarna jag skummade igenom på jobbet igår och som fick mig att börja undra.
Skrivet av AndrewT som varit medlem på diyaudio i 12 år och skrivit 57122 inlägg.
"2pairs and 75-0-75Vac transformer is not compatible.
A 35-0-35Vac or 30-0-35Vac transformer is compatible with a 1pair output stage (2pair in a stereo amplifier).
1pair of 150W transistors is good for 70W to 80W, driving a speaker.
It could also drive a resistor to 150W, but that is not too good for music reproduction. "
lajson skrev:75-0-75 blir nog 150V och det borde trissorna klara av enligt min mening och Technics har bevisligen gjort det upp till 64V till varje kanal. Jag har rotat en hel del förstärkare och slutsteg och många har använt sig av högre spänning till sluttrissorna men då var dem 3-4 eller mer trissor /kanal. Slutrissorna i min Rotel är speccade upp till 100W effekt men officiellt är den slutstegen på 2x50W och drivs med 30-0-30v per toroid. Du får nog forska lite mer på nätet efter mera kunskap jag bara reparerar men inte konstruerar sådana steg, tyvärr.
Användare som besöker denna kategori: Inga registrerade användare och 25 gäster